ППКО "Кронос - 8БП"
Основне призначення - визначення несанкціонованого проникнення або нападу на об'єкт, що охороняється, шляхом контролю шлейфів сигналізації з включеними в них охоронними сповіщувачами. Робота у складі системи централізованого спостереження "Кронос-СК".
|
|
|
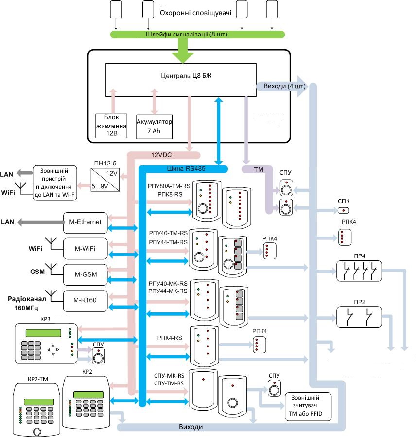
- Модульна конструкція дозволяє використання ППКО з мінімальною функціональністю та ціною, та допускає підключення різних пристроїв доступу та модемів зв'язку з ПЦС.

Базовий варіант поставки приладу містить централь та блок живлення, які розташовані у базовому блоці. Для зв'язку з ПЦС додається модем, тип якого визначається доступним каналом зв'язку. Для контролю та керування приладом додаються пристрої доступу – клавіатури, панелі контролю або панелі керування.
Використання загальної шини даних RS485 дозволяє підключення до 31 пристрою на одну шину, а загальної лінії даних Touch-Memory дозволяє підключення недорогих пристроїв доступу. Базовий блок приладу – металевий, з механічним замком, корпус типу К1. У базовому блоці ППКО, крім централі та блоку живлення, можливе встановлення акумулятора 7Ач і двох будь-яких модемів зв'язку. Всі модеми (крім M-R160) мають різні виконання - у вигляді плат, призначених для встановлення в корпуси користувача, або у власних пластикових корпусах. Шина даних RS485 є двопровідною лінією. Лінія може бути довжиною до 1000м - при використанні крученої пари з перетином не менше 0,22мм2 і правильному підключенні пристроїв на шині (без підключень типу «зірка», з кінцевими резисторами на кінцях лінії). Лінія даних Touch-Memory є двопровідною лінією довжиною до 500м - при використанні провідників з перетином не менше 0,22мм2.
- Підключення 8 шлейфів сигналізації.
У шлейфи можуть підключатися неадресні охоронні сповіщувачі з релейними виходами будь-якого типу. Опір лінії зв'язку – менше 1 кОм. Опір витоку між проводами та між будь-яким проводом та “землею” - понад 20кОм. При використанні одного виносного резистора (тип шлейфу EOL), до шлейфу можна підключити декілька сповіщувачів та контролювати лише спрацювання та відновлення сповіщувачів. При використанні двох виносних резисторів (тип шлейфу 2EOL) – підключається один сповіщувач, але додатково контролюється несправність шлейфу (коротке замикання шлейфу) та спрацювання кнопки НСД сповіщувача, а також антимаскування сповіщувача та обрив шлейфу.
Наявність різних рівнів доступу користувачів. Призначення індивідуальних прав доступу від 1 до 128 користувачів.
- Керування приладом та ідентифікація користувачів за допомогою ключів Touch-Memory, тегів RFID (безконтактних брелоків або карт) або цифрових кодів через різні пристрої доступу.

У комплекті приладу постачається ключ Touch-Memory, що є ідентифікатором головного адміністратора. Він призначає паролі інсталятора та адміністраторів об'єктів, а також дозволяє конфігурування з SD картки. Інсталятор має право конфігурувати структуру приладу та параметри обладнання. Адміністратор об'єкта дозволяє доступ користувачів об'єкта до можливості роботи з групами свого об'єкта (можливість зняття, постановки під охорону, перезакриття кожної операції та кожної групи окремо). Користувач об'єкта може: управляти групами, управляти виходами, контролювати стан несправностей обладнання, скидати кнопки НСД обладнання та охоронних сповіщувачів, що спрацювали. Управління приладом можливе через панелі керування – ключами Touch-Memory та RFID (брелоками та картками формату EM-Marine, на частоті 125кГц), через клавіатури – цифровими кодами довжиною 4-8 цифр та ключами Touch-Memory та RFID, а також через мобільний телефон - цифровими кодами. Завдяки цьому, операції взяття та зняття з охорони відображаються на ПЦС із зазначенням прізвища користувача об'єкта. Є велика кількість модифікацій панелей керування, які відрізняються типом зчитувача (Touch-Memory або RFID), кількістю кнопок керування (0 або 4) та кількістю індикаторів (1, 4, 8 або 16). Існують модифікації клавіатури РКІ зі зчитувачем Touch-Memory та без нього. У будь-якій модифікації можливе використання міток RFID, якщо всередині клавіатури встановлена плата зчитувача RFID-K.
- Управління чотирма виходами із різними алгоритмами роботи.
Є два типи фізичної реалізації виходів – «відкритий колектор» (для малопотужних навантажень зі струмом до 50мА) та «світлодіодний індикатор» (для безпосереднього підключення світлодіодів). На централі є 3 виходи «відкритий колектор» та вихід «світлодіодний індикатор». На пристрої доступу розташовані модифіковані виходи «відкритий колектор», що дозволяють підключення навантажень зі струмом до 3А. Для управління сильноточним навантаженням і для гальванічної розв'язки використовуються плати реле ПР2 та ПР4, що містять у своєму складі 2 та 4 реле. Алгоритм роботи кожного виходу визначається користувачем відповідно до типів роботи: «індикація тривоги» (керування сиреною та індикатором тривожної кнопки), «режим охорони» (індикатор на вхідних дверях) і «керований користувачем» (керування електрозамком).
- Можливість оновлення програмного забезпечення всіх плат, що входить у пристрій через комп'ютер, за допомогою програми «Cronos-8 Programmer». Можливість конфігурування параметрів приладу за допомогою клавіатури РКІ або за допомогою комп'ютера через роз'єм на платі централі.
Основний спосіб конфігурування – через клавіатури КР2 чи КР3. Користувач, використовуючи пароль інсталятора, відкриває меню конфігурування та змінює належним чином параметри (наприклад, встановлює час на вихід, змінює тип зони і т.д.). Для зміни великої кількості параметрів рекомендується конфігурувати параметри приладу на комп'ютері за допомогою програми «Cronos 8 Configurator». Сформований файл конфігурації збережеться в SD карті, потім картка встановлюється на централь (через додаткову плату зчитувача SD card) і переписується у прилад.
- Зв'язок з ПЦС - по каналу GSM, локальної мережі, радіоканалу або каналу Wi-Fi, залежно від встановленого модему зв'язку. Можливе одночасне використання двох модемів.
- Зв'язок по каналу GSM з використанням технологій CSD та GPRS (за допомогою модему M-GSM). Взяття/ зняття з охорони через мобільний телефон. Використання двох SIM-карток для формування резервного каналу зв'язку.
- Зв'язок через локальну мережу або Інтернет (за допомогою модему M-Ethernet).
- Зв'язок по радіоканалу на виділеній частоті в діапазоні 160 МГц, з класом випромінювання 11K0F1D і потужністю передавача 4Вт (за допомогою модему M-R160).
- Зв'язок по каналу Wi-Fi (за допомогою модему М-WIFI).
- Живлення від мережевого джерела 154...253В через імпульсний блок живлення з вихідною напругою 12В і струмом не менше 1А. Використання акумулятора ємністю 7Ач.
Централь забезпечує автоматичний заряд акумулятора, що знаходиться в корпусі приладу, за допомогою джерела струму, перехід на живлення від акумулятора при зникненні напруги від блока живлення (при зникненні мережевої напруги) і відключення акумулятора при розряді. Захист від короткого замикання виходу блоку живлення, переполюсування підключення акумулятора та замикання вихідних клем підключення акумулятора протягом необмежено тривалого часу. Контролює мережеве живлення та акумулятор. Місткість акумулятора - 7Ач, струм заряду акумулятора - 0,45А, тривалий вихідний струм навантаження - 1А, короткочасний вихідний струм навантаження - 2А. Живлення пристроїв напругою 12В забезпечується через клеми централі, які захищені самовідновлюваним запобіжником 0,5А. Живлення зовнішніх пристроїв постійною напругою 5 ... 9В (наприклад, зовнішнього роутера для забезпечення зв'язку через Інтернет) забезпечується використанням перетворювача напруги ПН12-5.
