ППКО "Кронос - 8"
Основне призначення - визначення несанкціонованого проникнення або нападу на об'єкт, що охороняється шляхом контролю шлейфів сигналізації з включеними в них охоронними сповіщувачами. Робота у складі системи централізованого спостереження "Кронос-СК".
Можливі два виконання приладу, які відрізняються блоком живлення:
|
З блоком живлення 30Вт |
З блоком живлення 50Вт |
- Модульна конструкція дозволяє використання ППКО з мінімальною функціональністю та ціною, допускає подальше нарощування кількості шлейфів та виходів, підключення пристроїв доступу та зміну модему зв'язку з ПЦС.

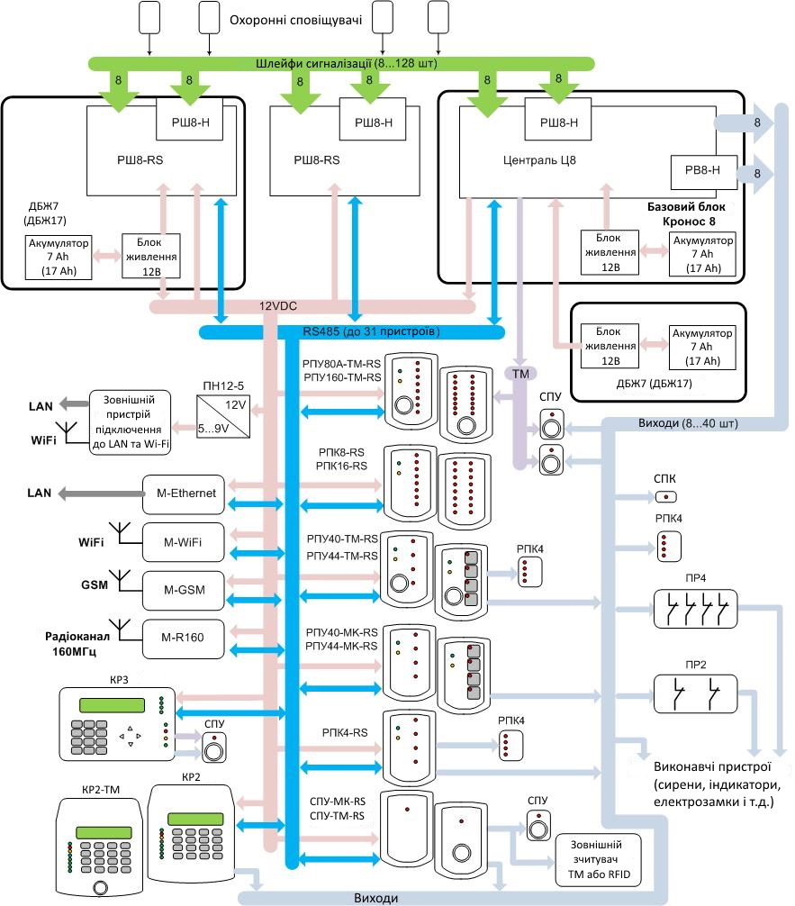
Базовий варіант поставки приладу містить централь та блок живлення які розташовані у базовому блоці. Це дозволяє підключити 8 шлейфів сигналізації та використовувати 8 програмованих виходів. Збільшення кількості шлейфів та виходів, а також нарощування функцій відбувається при додаванні додаткових пристроїв. Для зв'язку з ПЦС додається модем, тип якого визначається доступним каналом зв'язку. Для контролю та керування приладом додаються пристрої доступу – клавіатури, панелі керування або панелі управління. Збільшення кількості шлейфів, що підключаються, проводиться установкою розширювачів шлейфів двох типів - РШ8-Н і РШ8-RS. Збільшити кількість виходів на 8 можна за допомогою розширювача виходів РВ8-Н, що встановлюється безпосередньо на плату централі. Крім цього, виходи є на більшості пристроїв доступу. Збільшити час роботи від акумулятора можна, використовуючи джерела безперебійного живлення ДБЖ, у корпусі яких є можливість встановлення розширювачів шлейфів.
- Можливість розміщення розширювачів шлейфів та модемів у базовому блоці, корпусі джерела безперебійного живлення та власних корпусах, дозволяє гнучко розміщувати пристрої на об'єкті та економити на з'єднувальих дротах.
Використання загальної шини даних RS485 дозволяє підключення до 31 пристрою на одну шину, а загальної лінії даних Touch-Memory дозволяє підключення недорогих пристроїв доступу. Незалежно від виконання ППКО, базовий блок приладу – металевий з механічним замком, корпус типу К2. У базовому блоці 30-ватного виконання ППКО можливе одночасне встановлення акумулятора 7Ач, будь-якого модему та розширювача шлейфів РШ8-RS. У базовому блоці 50-ватного виконання ППКО можливе одночасне встановлення тільки акумулятора 17Ач і будь-якого модему. ДБЖ має два виконання - ДБЖ7-30 та ДБЖ17-50. Корпус ДБЖ – металевий, з механічним замком типу К1. У корпусі ДБЖ7-30 можливе одночасне встановлення акумулятора 7Ач, будь-якого модему та розширювача шлейфів РШ8-RS. У корпусі ДБЖ17-50 можливе одночасне встановлення лише акумулятора 17Ач і розширювача шлейфів РШ8-RS. Усі модеми (крім M-R160 і M-R450) та розширювачі шлейфів РШ8-RS мають різні виконання – у вигляді плат, призначених для встановлення у корпуси користувача або у власних пластикових корпусах. Шина даних RS485 є двопровідною лінією. Лінія може бути довжиною до 1000м - при використанні крученої пари з перетином не менше 0,22мм2 і правильному підключенні пристроїв на шині (без підключення типу «зірка», з кінцевими резисторами на кінцях ліній). Лінія даних Touch-Memory є двопровідною лінією довжиною до 500м - при використанні провідників з перетином не менше 0,22мм2.
- Підключення від 8 до 128 сигнальних шлейфів.
У шлейфи можуть підключатися неадресні оповіщувачі з релейними виходами будь-якого типу. Опір лінії зв'язку – менше 1 кОм. Опір витоку між проводами та між будь-яким проводом та “землею” - понад 20кОм. При використанні одного виносного резистора (тип шлейфу EOL), до шлейфу можна підключити декілька сповіщувачів та контролювати лише спрацювання та відновлення сповіщувачів. При використанні двох виносних резисторів (тип шлейфу 2EOL) – підключається один сповіщувач, але додатково контролюється несправність шлейфу (коротке замикання шлейфу) та спрацювання кнопки НСД сповіщувача, а також антимаскування сповіщувача та обрив шлейфу.

Перші вісім шлейфів підключаться до централі. Збільшення кількості шлейфів на 8 відбувається за допомогою недорогого розширювача шлейфів РШ8-Н, що встановлюється безпосередньо на плату централі. Подальше збільшення кількості шлейфів на 8 проводиться підключенням більш складного розширювача шлейфів РШ8-RS, який можна розмістити в окремому корпусі. Такий розширювач теж дозволяє установку на свою плату простого розширювача РШ8-Н, що призводить до загального збільшення шлейфів на 16. У приладі можливе підключення до 7 розширювачів РШ8-RS. Для живлення сповіщувачів, підключених у шлейфах, на платі централі та кожного з розширювачів шлейфів передбачено по 2 пари клем (виходи 12В). Збільшення кількості виходів живлення на 4 здійснюється установкою в базовий блок плати розгалужувача живлення РП4 (у розрив між блоком живлення та централлю).
- Формування від 8 до 128 охоронних зон, від 1 до 32 груп та від 1 до 8 об'єктів охорони.

Структура ППКО:
- прилад (система) розбивається на об'єкти, кожен з яких керується своїм адміністратором;
- об'єкт розбивається на групи (наприклад, робляться групами поверхи фізичного об'єкта). Команди взяття та зняття з охорони застосовуються саме до груп;
- група розбивається на зони (наприклад, роблять зонами кімнати фізичного об'єкта);
- зона контролює один шлейф сигналізації, до якого можна включити один або кілька охоронних сповіщувачів.
Наявність різних рівнів доступу користувачів. Призначення індивідуальних прав доступу від 1 до 128 користувачів.
- Керування приладом та ідентифікація користувачів за допомогою ключів Touch-Memory, міток RFID (безконтактних брелоків або карт) або цифрових кодів через різні пристрої доступу.

У комплект приладу постачається ключ Touch-Memory, що є ідентифікатором головного адміністратора. Він призначає паролі інсталятора та адміністраторів об'єктів, а також дозволяє конфігурування з SD картки. Інсталятор має право конфігурування структури приладу та параметрів обладнання. Адміністратор об'єкта дозволяє доступ користувачів об'єкта до роботи з групами свого об'єкта (можливість зняття, постановки під охорону, перезакриття кожної операції та кожної групи окремо). Користувач об'єкта може: керувати групами, керувати виходами, контролювати стан несправностей обладнання, скидати кнопки НСД обладнання та охоронних сповіщувачів, що спрацювали. Управління приладом можливе через панелі керування – ключами Touch-Memory та RFID (брелками та картками формату EM-Marine, на частоті 125кГц), через клавіатури – цифровими кодами довжиною 4-8 цифр та ключами Touch-Memory та RFID, а також через мобільний телефон - цифровими кодами. Завдяки цьому, операції взяття та зняття з охорони відображаються на ПЦС із зазначенням прізвища користувача об'єкта. Є велика кількість модифікацій панелей керування, які відрізняються типом зчитувача (Touch-Memory або RFID), кількістю кнопок керування (0 або 4) та кількістю індикаторів (1, 4, 8 або 16). Існують модифікації клавіатури РКІ зі зчитувачем Touch-Memory та без нього. У будь-якій модифікації можливе використання міток RFID, якщо всередині клавіатури встановлено платню зчитувача RFID-K.
- Управління від 8 до 40 виходами з різними алгоритмами роботи.
Є три типи фізичної реалізації виходів – «відкритий колектор» (для малопотужних навантажень зі струмом до 50мА), «світлодіодний індикатор» (для безпосереднього підключення світлодіодів) та «силовий» (для навантажень середньої потужності зі струмом до 0,5А). На централі та розширювачі виходів РВ8-Н є по 4 виходи «відкритий колектор», 2 виходи «світлодіодний індикатор» та 2 виходи «силовий». На пристрої доступу розташовані модифіковані виходи «відкритий колектор», що дозволяють підключення навантажень зі струмом до 3А. Для управління сильноточним навантаженням і для гальванічної розв'язки використовуються плати реле ПР2 і ПР4, що містять у своєму складі 2 та 4 реле. Алгоритм роботи кожного виходу визначається користувачем відповідно до типів роботи: «індикація тривоги» (керування сиреною та індикатором тривожної кнопки), «режим охорони» (індикатор на вхідних дверях) і «керований користувачем» (керування електрозамком).
- Можливість оновлення програмного забезпечення всіх плат, що входить до приладу через комп'ютер, за допомогою програми Cronos-8 Programmer. Можливість конфігурування параметрів приладу за допомогою клавіатури РКІ або на комп'ютері, за допомогою картки SD.
Основний спосіб конфігурування – через клавіатури КР2 чи КР3. Користувач, використовуючи пароль інсталятора, відкриває меню конфігурування та змінює належним чином параметри (наприклад, встановлює час на вихід, змінює тип зони і т.д.). Для зміни великої кількості параметрів рекомендується конфігурувати параметри приладу на комп'ютері за допомогою програми «Cronos 8 Configurator». Сформований файл конфігурації збережеться у SD карті, потім картка встановлюється на централь (через додаткову плату зчитувача SD card) і переписується у прилад.
- Зв'язок із ПЦС - по каналу GSM, локальної мережі (Інтернету), радіоканалу або каналу Wi-Fi, залежно від встановленого модему зв'язку. Можливе одночасне використання двох модемів.
- Двосторонній зв'язок із ПЦС по каналу GSM з використанням технологій CSD та GPRS (за допомогою модему M-GSM). Взяття/зняття з охорони через мобільний телефон. Використання двох SIM-карток для формування резервного каналу зв'язку.
- Двосторонній зв'язок із ПЦС через локальну мережу або Інтернет (за допомогою модему M-Ethernet).
- Двосторонній зв'язок із ПЦС по радіоканалу, на виділеній частоті в діапазоні 160 МГц, з класом випромінювання 11K0F1D та потужністю передавача 4Вт (за допомогою модему M-R160).
- Двосторонній зв'язок із ПЦС по каналу Wi-Fi (за допомогою модему М-WIFI).
- Живлення від мережевого джерела 154...253В через імпульсний блок живлення з вихідною напругою 12В і струмом 1 або 2А. Використання акумулятора ємністю 7 або 17…18Ач.
Підвищення напруги мережного джерела до 280В гарантовано не виведе з ладу блок живлення (він може лише автоматично відключитись від мережевого джерела). Блок живлення забезпечує автоматичний заряд акумулятора, що знаходиться в корпусі приладу, за допомогою джерела струму, перехід на живлення від акумулятора при зникненні напруги і відключення акумулятора при розряді. Кінцева напруга заряду акумулятора залежить від температури навколишнього середовища з урахуванням рекомендацій виробників акумуляторів. Захист замикання виходу блоку живлення, переполюсування підключення акумулятора та замикання вихідних клем підключення акумулятора протягом необмежено тривалого часу. Контролює мережеве живлення та акумулятор, як в основному блоці живлення, так і в джерелах безперебійного живлення (при установці розширювача шлейфів в корпус такого джерела). На платі централі передбачено клеми підключення додаткового джерела безперебійного живлення збільшення часу роботи за відсутності мережного живлення. У 30-тиватній версії приладу ємність акумулятора - 7Ач, струм заряду акумулятора - 0,45А, тривалий вихідний струм навантаження - 1А, короткочасний вихідний струм навантаження - 2А. У 50-тиватній версії приладу ємність акумулятора – 17…18Ач, струм заряду акумулятора – 1А, тривалий вихідний струм навантаження – 2А, короткочасний вихідний струм навантаження – 3А. Живлення пристроїв напругою 12В забезпечується через дві пари клем централі, захищених запобіжниками, що самовідновлюються, по 0,5А, через аналогічні клеми розширювачів шлейфів РШ8-Н і РШ8-RS, а також через 4 пари клем розгалужувача живлення РЖ4. Живлення зовнішніх пристроїв постійною напругою 5…9В (наприклад, зовнішнього роутера для забезпечення зв'язку через Інтернет) забезпечується перетворювачем напруги ПН12-5.

